Lazar Cvetkovic 0 Posted January 3, 2008 Sinoć mi je pukao jedan od zubaca kojim se vratanca hvataju za onaj mehanizam sa federom.Probao sam da lepim Loctite-om, ali nisam ništa postigao...Ovakav će da stoji ako je aktivirana centralna brava, ali siguran sam da ću pre ili kasnije u vožnji zaboraviti da ga zaključam i da će vratanca na prvoj rupi spasti...Pitanje je gde naći nova, mora li preko DELTE ili ima u radnjama? Quote Share this post Link to post Share on other sites
STILISTA 2 Posted January 3, 2008 ima u delti u to sam siguranproblem je sto kad ih narucis dobices ih neofarbana pa ces morati da juris da zavrsis i farbanje! Quote Share this post Link to post Share on other sites
godja80 0 Posted January 1, 2013 (edited) Pozdrav svima,problem koji imam je vezan za mog Stila 1.6 16v 2002. godiste...odem ja sinoc da napunim plin i benzin na EKO pumpi, i ona curka sto radi na tocenju mi otkine vratanca od rezervoara...ja naravno poludim, pocastim je sa par "lepih reci" ... to mi naravno nije sredilo vratanca koja je ova snagatorka izlomila iz sarki, ali je bilo jace od mene....ona mucenica pocela da place, da me moli da je ne prijavim bla bla...i ja se sazalim i iskuliram-bilo mi zao da joj upropastim poslednji dan u 2012. godini koji ce ionako da provede na benzinskoj pumpi.Danas sam malo gledao ostatke onoga sto je iscupala i vidim da je sve polomljeno, cak i one sarke koje se nalaze na sami vratancima kao i one odmah pored cepa sa tocenje benzina...mene sad zanima kako ja da sredim to, tj. da li ima negde da se kupi ceo onaj mehanizam sa srakama ili kako to vec ide...?Pozdrav, i srecna Vam nova godina Edited January 1, 2013 by neshaoct spojeno Quote Share this post Link to post Share on other sites
kolega.jankovic 24 Posted January 1, 2013 a da pitas plasticara da ti izvari to lepo i fino.ili otpad. Quote Share this post Link to post Share on other sites
VladaNS 2 Posted January 1, 2013 maler.. ..ali nije pumpadzija kriv(a), ta vrata se stvarno sjebano otvaraju..zbog toga ja uvek trcim prvi da otvorim rezervoar cim stanem na pumpu...da kupis to najbolje ti je na otpadima, ali moguce da neces bas lako naci jer sam ja svojevremeno zvao na par otpada i nisu imali..(gledao sam da kupim jednog stila kome je bio polomljen) Quote Share this post Link to post Share on other sites
boki 11 Posted January 1, 2013 okreni ovlaceni servis i pitaj za cenu mislim da ta vratanca nisu nesto specijalno skupa,mozda cak i jeftinija nego na otpadu Quote Share this post Link to post Share on other sites
neshaoct 9776 Posted January 1, 2013 Sad kad su spojene teme vidi se da je glavni problem sa originalnim što dolaze neofarbana, tj. moraće i na to da se potroši neko vreme.Kao što je rekao kolega.janković, vidi prvo da ti to plastičar sredi, idi kod bilo kog limara ako ne znaš nikoga ko se bavi krpljenjem branika i sl. Quote Share this post Link to post Share on other sites
srkiv 1 Posted January 1, 2013 Otidji kod plasticara u marickoj,isti problem sam imao. RESENO hvala bogu,vratanca su nezna,treba paziti,sav je bre nezan Quote Share this post Link to post Share on other sites
ivan.ik 625 Posted January 1, 2013 http://www.fiatforum.com/stilo-guides/275538-fuel-flap-hinge-repair.html Quote Share this post Link to post Share on other sites
godja80 0 Posted January 5, 2013 Ja moj problem resio kupovinom drugih vratanaca...jos me uke**** da ih nadjem u istoj boji...kostala me 2.000 din Quote Share this post Link to post Share on other sites
srkiv 1 Posted January 6, 2013 Ja sam svoja vratanca platio 200 din. Quote Share this post Link to post Share on other sites
crni labud 0 Posted January 6, 2013 imao sam isti problem sa vratancima rezervoara i resio problem sa super lepkom mada kad sipam beznin mora ja da istrcim napolje da ne bi strucnjak sa pumpe odvalio opet Quote Share this post Link to post Share on other sites
ZarkoIn 0 Posted February 16, 2015 (edited) Imam pitanje u vezi poklopca rezervoara na Stlu. Pre neki dan dok sam vozio, otpao mi poklopac rezervoara i pukao na tri dela. Auto mi je inače plave boje (teget) i danas sam u Indjiji našao sivi poklopac. Treba mi savet šta dalje da radim: da li ja mogu taj poklopac sam na neki način da ofarbam i namestim ili da to prepustim nekom stručnijem? Da li da idem kod nekog farbara ili je možda jeftinije da se stavi neka folija u toj boji? Svaki savet je dobrodošao. Pre svega, interesuje me da to završim u Novom Sadu pa ako neko ima neki predlog, zna nekog ili mi neko odavde sa foruma može pomoći, nek slobodno piše. Hvala svima! Edited February 16, 2015 by neshaoct prebačeno Quote Share this post Link to post Share on other sites
deki87 7 Posted February 16, 2015 Mozes sam nista komplikovano,odes u farbaru naprave ti boju u spreju i ofarbas,ili foliju ali razlikovace se.Na tebi je da odlucis. Quote Share this post Link to post Share on other sites
Dante Bg 17 Posted February 16, 2015 Ne znam koliko si vican farbanju,ali ja bih to odneo nekom ko je majstor da sredi.Foliju ne bih stavljao jer moze vrlo brzo da se odlepi,na nezgodnom je mestu,vidi se da je folija i po meni ruzno izgleda. Quote Share this post Link to post Share on other sites
vojke 1 Posted May 23, 2017 Pozdrav svima,auto je Fiat Stilo 5 vrata,1.9 JTD 2001. , ako bi mi mogli objasniti kako da skinem vratanca od rezervoara ? (moram odneti da mi skeniraju nijansu u farbari I naprave sprej) Hvala Svima! Quote Share this post Link to post Share on other sites
milan81 24 Posted May 24, 2017 Moras skinuti par zabica ispod krila na onom kao podkrilu i zavuces ruku i iznutra imas 2 matice valjda za 10 kljuc koje drze postolje od vratanca, kad to odvijes ona izadju! 1 neshaoct reacted to this Quote Share this post Link to post Share on other sites
Ivan 25475 Posted May 24, 2017 Ako je za neka sitnija mackanja koja se manje vide, mozes i da procitas kod boje sa unutrasnje strane haube. Quote Share this post Link to post Share on other sites
vojke 1 Posted May 24, 2017 Imam kod I tako sam I hteo,medjutim u farbari mi rekli da moraju skenirati boju jer po tom kodu oni odrede boju ali problem su nijanse. Hvala vam svima. Quote Share this post Link to post Share on other sites
Miroslavjtd 4 Posted August 21, 2022 (edited) Odakle da uzmem struju za bravu na vratima rezervoara?? Naknadno stavljena... Stilo karavan Edited August 21, 2022 by neshaoct spojeno Quote Share this post Link to post Share on other sites
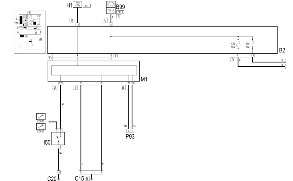
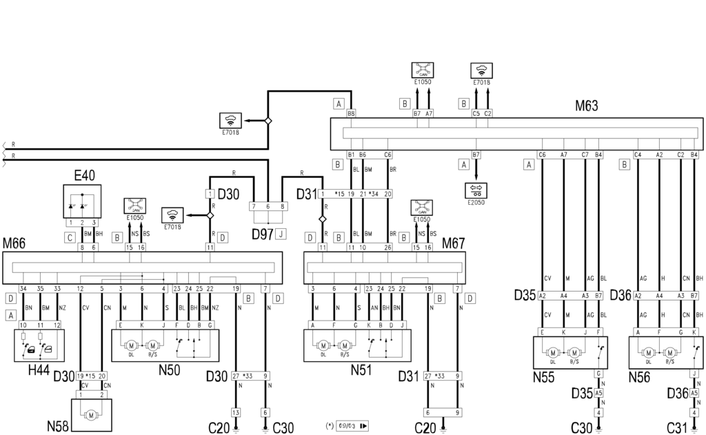
Ivan 25475 Posted August 21, 2022 (edited) @Miroslavjtd Bravicu rezervoara fabricki kontrolise centrala u vozackim vratima (M66), preko svojih pinova 5 i 12: A prolaze kroz pinove 19 i 20, na konektoru na vozackim vratima (D030). Lokacija komponenti: Edited August 21, 2022 by Ivan Quote Share this post Link to post Share on other sites
Mare02 0 Posted September 22, 2022 Ljudi imam problem sa vratancima poklopca rezervoara. Naime jako teško se otvaraju prvi deo hoda. Kao da nešto ih zaglavi, tipa jedan prst max mogu da se otvore. I onda kad prođu taj deo onda ide lagano (bukvalno kao da kvrcne nešto dok probije taj deo). Šta je problem? Inače od kada imam auto to ide malo teže, ali nije bilo ovako. Inače nikad mi nije radio onaj mehanizam da utisnem vrata i ona sama iskoče, uvek sam morao da ih gurnem sa strane šarke, pa kad se malo odškrinu onda ide otvaranje povlačenjem sa ove dalje strane. Ako sam uspe da objasnim. Ima li stilo uopšte taj mehanizam da sam otvori vrata kad se utisnu kao Tipo isl modeli? Quote Share this post Link to post Share on other sites
Ivan 25475 Posted September 23, 2022 (edited) Koliko se secam, nema. Tj. to utisnuto mesto na poklopcu je sa prednje strane, do samog mehanizma. Tu se pritisne i vratanca se otvaraju sa druge strane. Meni je bilo skroz OK i jednostavno resenje. A to sto pominjes je bilo mozda na Delti, Bravu (princip "hemijske olovke") i zna da se zezne vremenom. Sto se mehanizma tice - najbolje skini vratanca, em je mehanizam prost, em se drzi na 2 srafa. Pa pogledaj sta glavi i da li je za popravku ili menjazu. Edited September 23, 2022 by Ivan 1 eraser321 reacted to this Quote Share this post Link to post Share on other sites
Mare02 0 Posted October 21, 2022 Lol otišao večeras da natočim gorivo i kao za inat pre nego sam izašao iz kola veseli punpadžija krenuo da sam otvara poklopac, samo sam čuo lom iz kola. Inače su vratanca imala foru da se malo pritisnu i onda ide ok.Inače po tome kako je puklo on je baš muški zapeo, ne znam šta je očekivao da će se desiti. Još kao sad ću ja da ti namestim. Ma da sigurno će slomljeno da stoji. Nisam hteo da pravim dramu i tražim da plate ovo, realno nije bilo ok zapinjalo je svakako. Ali nije moralo ni ovako da prođe... I šta reći... Sad juri majstore (nemam gde da radim sam), delove troši vreme. Biće 15 L goriva jedno 9000 dinara troška na kraju dok ovo popravim. Sent from my MI 8 using Tapatalk Quote Share this post Link to post Share on other sites
Ivan 25475 Posted October 22, 2022 @Mare02 Pisah vec negde, zato im nikada ne dozvoljavam da prilaze autu . Cast izuzecima, ali uvek se unapred ljubazno zahvalim i kazem da tocim sam. A ionako uzivam u tome, pogotovo od kada sam opet na kosacici, pa benzin zamirise, ufff . A pogotovo se to odnosi na pranje stakala sa onim njihovim sokocalima sa metalnim ramovima - znam vec za nekoliko slucajeva izgrebanih soferki iza tih "intervencija". 1 Mare02 reacted to this Quote Share this post Link to post Share on other sites